1. Mô tả về bộ DCDC_OBC_PDU
DCDC (DC to DC converter): Dùng để ổn định và chuyển đổi điện áp DC – DC, bằng cách sử dụng cách điều khiển vòng lặp kín close – loop. Điện áp sau đó sẽ được cấp đến motor điện. DCDC còn chuyển đổi điện cao áp xuống thấp áp để sạc cho bình điện 12V.
OBC (On Board Charge): Có hai trạng thái sạc chính, một là DC dùng để sạc nhanh. Trạng thái còn lại là sạc bằng AC, OBC sẽ chuyển đổi dòng điện từ AC sang DC để sạc cho bình điện.
PDU (Power Distribution Unit): Bộ này dùng để chia điện đến các bộ phận cao áp, cho phép sạc điện hoặc sử dụng năng lượng điện. Giám sát sự hoạt động của điện áp cao áp, điều khiển điện thấp áp, bảo vệ hệ thống nếu xảy ra quá dòng.

| Hình dáng bên ngoài của bộ DCDC_OBC_PDU. 1. DCDC connection 2. Ống làm mát (đường ra). Được nối với bộ EDS 3. Ống làm mát (đường vào). Từ két tản nhiệt. 4. LVC (giắc điện giao tiếp thông tin – thấp áp) 5. MCU -. Kết nối với cụm EDS 6. MCU +. Kết nối với cụm EDS
|
| Hình dáng bên ngoài của bộ DCDC_OBC_PDU. 1. FC- Kết nối với Fast Charge (sạc nhanh) 2. FC+ Kết nối với Fast Charge (sạc nhanh) 3. OBC. Điều khiển sạc. kết nối với cổng sạc 4. AC. Kết nối với máy nén của điều hòa 5. Bat +. Kết đối tới ắc quy cao áp 6. Bat -. Kết nối tới ắc quy cao áp 7. Mass. Kết nối với sườn xe
|
| DCDC_OBC_PDU làm mát PDU sẽ tạo ra nhiệt, khi dòng điện cao đi qua nó. Bộ này sẽ được làm mát do sử dụng chất làm mát, chất làm mát này được giải nhiệt bằng két làm mát. Mạch làm mát này được sử dụng chung với bộ EDS/E-motor.
|
2. Thông số kỹ thuật DCDC_OBC_PDU

3. Sơ đồ khối của bộ DCDC_OBC_PDU

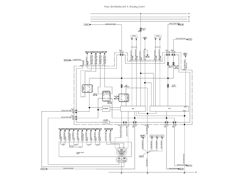
4. Mạch điện của hệ thống

Trên đây là những thông tin chi tiết về bộ DCDC_OBC_PDU do VATC cung cấp. Hy vọng bài viết đã giúp bạn hiểu rõ hơn về bộ phận quan trọng này trong hệ thống điện của xe.
Có thể bạn quan tâm:
- Hướng dẫn sử dụng đồng hồ vạn năng VOM chi tiết từ A-Z
- Hệ thống phanh ABS: Cấu tạo, Phân loại và Nguyên lý vận hành
Trung Tâm Huấn Luyện Kỹ Thuật Ô Tô Việt Nam – VATC
- Địa chỉ: Số 4-6, Đường số 4, Phường Hiệp Bình Phước, Thành Phố Thủ Đức, Thành phố Hồ Chí Minh
- Điện thoại: 0945711717
- Email: info@oto.edu.vn




